Piduripedaali all peaks lüliti olema. Äkki see jamab?
Kas cruisei jaoks on eraldi lüliti vöi saab cruise oma impulsi piduritulede lülitist ?
Kui esimene versioon, siis uurin sealt seda. Kui teine, siis peaks pidurituled ka pölema ajal, mil cruise ei tööta ... seda aga ta ei tee.
Väheke lugemist ka lisaks Cruise Control / püsikiirushoidja kohta manualist ja vastused saadud. Tänud Cyber'ile tähelepanu suunamise eest! :
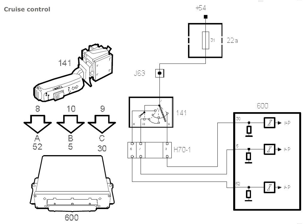
Cruise Control

- 01-Cruise-control-pic.jpg (93.58 KiB) Vaadatud 14271 korda
The cruise control is operated by the switch in the direction indicator stalk. The switch is supplied with current by the +54 circuit and has three outputs to the control module.
When the switch is turned to "ON", the control module sends the information "CRUISE lamp ON" out on the bus. The main instrument unit then turns on the lamp.
When the "SET" button is subsequently pressed, the control module stores the current speed in the memory, provided that the other conditions for the cruise control function are fulfilled.
The control module then reads from a table which gives the normal rolling resistance on level ground at different speeds. The requested (stored) speed has now been converted to a requested driving wheel torque.
The requested driving wheel torque is then compared with the gear engaged and converted into the requested engine torque.
The requested engine torque is converted to the requested mass air flow/combustion and comprises the input signal from the cruise control system to the mass air flow control system.
If the speed of the vehicle is lower than that requested, the requested mass air flow/combustion will be increased until acceleration reaches a certain level. Similarly, the requested mass air flow/combustion will be reduced until deceleration reaches a certain level if the speed of the vehicle is higher than that requested.
The control module is programmed for cruise control even if cruise control is not originally fitted. This facilitates subsequent fitting as an accessory.
Switch Positions

- 02-Cruise-switch-positions.jpg (64.47 KiB) Vaadatud 14271 korda
Zero Position
The switch is spring-loaded to the neutral position. None of the switch connections A, B or C is live.
ON/OFF
When the switch is moved to the far left, connections A, B and C are supplied with current. The ON/OFF position has two functions, alternately ON and OFF.
CANCEL
Between the neutral position and ON/OFF, switch connections B and C are supplied with current. The position has the same function as pressing the brake or clutch pedal, i.e. the cruise control is disengaged but the set speed is retained in the memory.
RES/-
When the switch is moved to the far right from the neutral position, connection C is supplied with current. The position has three functions:
1. Engages the cruise control and stores the current speed in the memory if no speed has already been stored there.
2. Engages the cruise control if a speed is stored in the memory but the cruise control function has been disengaged with CANCEL, the brake pedal or the clutch pedal.
3. If the position is selected while the cruise control is active, the speed will be reduced. When the control returns to the neutral position, the current speed will be stored and the cruise control function continues.
If the position is selected in less than 300 ms, the requested speed will be reduced by 1.6 km/h (1 mph).
SET/+
At the end of the direction indicator stalk is a spring-loaded pushbutton. When this button is pressed in, current is supplied to connection B. The position has two functions:
1. Engages cruise control and stores the current speed in the memory regardless of whether another speed is already stored in the memory.
2. With the button pressed in, vehicle speed increases. When the button is released, the current speed is stored and the cruise control function continues.
If the button is pressed in for less than 300 ms, the requested speed will be increased by 1.6 km/h (1 mph).
The following conditions must be fulfilled for the cruise control to be activated:
1. Brake light switch = 0
2. Clutch and brake pedal switches = 0
3. Speed, lead from ABS >40 km/h.
4. Speed, bus from MIU >40 km/h.
5. Rapid speed reduction = 0.
6. TCS Not Active (Lead from TC/ABS).
7. - Manual gearbox: Gear ratio matches one of the gears.
- Automatic transmission: Selector lever in position D, 3, 2 or 1.
8. Brake light switch, clutch pedal switch and brake pedal switch simultaneously = 1 at some time during this drive cycle.
9. No diagnostic trouble code for throttle control blocking.
10. Inputs A, B and C = 0 before the switch is moved to ON/OFF.
11. Cruise control is activated by the switch.

- 03-Brake-and-clutch-pedal-switches.jpg (89.18 KiB) Vaadatud 14271 korda
When the brake pedal or clutch pedal is depressed, the pedal switches cut off the supply of current to control module pin 29 and cruise control is disengaged. On cars with automatic transmission, the circuit is supplied with current from the gear selector lever in positions D, 3, 2 and 1.
Brake light switch
When the brake pedal is depressed, the two normally open contacts on the brake light switch are closed and current is fed to control module pin 63.
The brake light information is used by the control module to enable:
• disengaging cruise control
• engine torque limitation when brake pedal depressed
• engine torque limitation when the automatic transmission stalls
• diagnosis of the speed signal.
Diagnostics
The diagnostic tool contains a menu which shows the conditions which have not been fulfilled if the cruise control cannot be activated. Another menu shows why the cruise control was disengaged when it was last used.